Wzmacniacz lampowy ze sprzężeniem katodowym

Wzmacniacz lampowy ze sprzężeniem katodowym

W „Elektronice Praktycznej” 12/2019 opisałem wzmacniacz lampowy ze sprzężeniem katodowym (catode feetback). Artykuł cieszył się sporym zainteresowaniem z racji tego, że firma TOROIDY produkuje transformatory głośnikowe z dodatkowymi uzwojeniami CFB doskonałej jakości. Teraz chcę zaprezentować wzmacniacz o podobnej konstrukcji, ale z inaczej rozwiązanym zasilaniem.

W zaprezentowanym wzmacniaczu zrezygnowałem z transformatora sieciowego o znacznej mocy – 300 VA na rzecz przetwornicy AC/DC, która zasila obwody anodowe lamp, a żarzenie podłączone jest bezpośrednio do zasilacza 230 AC/12 DC. Takie rozwiązanie cechuje wysoka sprawność energetyczna, przekraczająca 80%. Dzięki temu tylko lampy mocy są mocno rozgrzane, jak w każdym urządzeniu tego typu.

Budowa i działanie

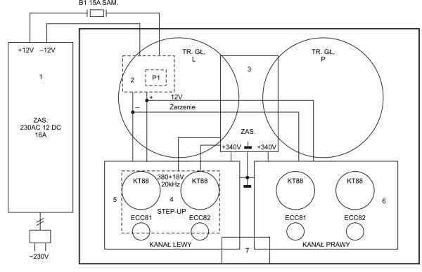
Wzmacniacz zbudowany jest z siedmiu modułów połączonych ze sobą przewodami o odpowiednich przekrojach. Schemat blokowy wzmacniacza został pokazany na rysunku 1. Na obwód zasilania składają się moduły 1...4. Na rysunku 2 został pokazany schemat tej części konstrukcji.

Rysunek 1. Schemat blokowy wzmacniacza
Rysunek 2. Schemat ideowy bloku zasilania wzmacniacza

Moduł 1. Zasilacz 230 AC/12 DC

Można zastosować dowolny zasilacz o wydajności 16...30 A i dobrej stabilności napięciowej. Dokładnie chodzi o to, aby przy poborze prądu ok. 10 A przez wzmacniacz w obwodzie żarzenia panowało napięcie nieco poniżej 12 V, gdyż nie należy przekraczać parametrów żarzenia lamp. Żarzenie lamp mocy zostało połączone szeregowo-równolegle. Żarzenie lamp sterujących, które mają na wyprowadzeniach 4 i 5 wewnętrznie połączone szeregowo grzałki, łączymy równolegle.

W połączeniu zasilacza z modułem drugim trzeba zadbać o przelotowy bezpiecznik samochodowy i przewód o przekroju 1,5 mm2 oraz zastosować połączenia śrubowe, ze względu na możliwe nagrzewanie się styków.

Fotografia 1. Sposób zamontowania wentylatora do zasilacza

W modelu zastosowano zasilacz o wydajności 16 A bez wentylatora. Na fotografii 1 pokazano, jak zamontować wentylator zewnętrzny z ograniczeniem prądowym, aby ograniczyć znaczny hałas przeszkadzający w odsłuchu muzyki. Całość należy umieścić w obudowie z otworami wentylacyjnymi. W opisywanym zasilaczu wykonano obudowę z laminatu jednostronnie miedziowanego lutowanego od strony miedzi. Warto zadbać o estetyczne, ale pracochłonne otwory podłużne. Okrągłe otwory znacznie gorzej się prezentują.

Moduł 2. Przekaźnik wysokoprądowy

Zastosowano jednostykowy przekaźnik samochodowy typu 541 o obciążalności 30 A. Na płytce drukowanej znajdują się kostki śrubowe ARK. Ze względu na duże przekroje przewodów należy wykorzystać tylko jedno połączenie śrubowe do każdego przewodu łączącego obwody zasilające przetwornicę oraz żarzenie lamp mocy. Przekaźnik należy koniecznie zabezpieczyć diodą D1’, ponieważ łączenie dużego prądu powoduje powstawanie znacznych przepięć w obwodzie. Narażone są szczególnie diody prostownicze i tranzystor T1.

Moduł 3. Zasilacz wysokonapięciowy

Wysokie napięcie jest wytwarzane w przetwornicy podwyższającej i służy do zasilania obwodów anodowych lamp. Jednak najpierw trafia na prostownik jednopołówkowy z diodą D1, a następnie zasila układ sofstartu na tranzystorze typu MOSFET T1. Stała czasowa wynosi kilka sekund i zabezpiecza lampy mocy przed gwałtownym podaniem pełnego napięcia anodowego.

Na uwagę zasługuje sposób zamontowania tranzystora T1, który wymaga dodatkowego chłodzenia. Powstałe ciepło odprowadza płytka aluminiowa przykręcona do spodniej ścianki chasiss poprzez pastę silikonową. Wyprowadzenia tranzystora połączone są z płytką zasilacza poprzez wtyczkę rastrową przylutowaną od spodu.

Moduł 4. Przetwornica podwyższająca (step-up)

Moduł przetwarza napięcie stałe 12 V na dwa napięcia zmienne o częstotliwości 20 kHz. Po podłączeniu szeregowym napięcia 380 V oraz 18 V uzyskuje się napięcie 342 V, przy prądach anodowych lamp mocy wynoszących 45 mA. Niestety nie znalazłem przetwornicy, która pozwoliłaby uzyskać napięcie 420 V, aby mieć pełnię możliwości lamp KT88. Moc RMS jednego kanału przy rezystancji 8 Ω wynosi ok. 18 W.

Moduły 5. i 6. Wzmacniacze mocy oraz układy sterujące

Schemat torów sygnałowych został pokazany na rysunku 3. Układ wzmacniacza został szczegółowo opisany w EP 12/2019. Obecny układ różni się od poprzedniego obwodem BIASU.

Rysunek 3. Schemat ideowy toru sygnałowego wzmacniacza

W obecnym układzie zastosowano BIAS automatyczny z elementami C13, C14 oraz R22, R23. Prąd anodowy każdej lampy mocy wynosi 45 mA. W układzie nie ma tętnień sieci, więc można zrezygnować z rezystorów R3 i R8 oraz C2, C3, C6, C7 a rezystor R11 zwiększyć do wartości 33 kΩ. Równolegle do lewego gniazda głośnikowego podłączono gniazdo subwoofera, którego zastosowanie, z minimalnym wysterowaniem, znacznie wzbogaca uzyskane brzmienie.

Moduł 7. Płytka potencjometru

Zastosowano potencjometr drabinkowy 2×100 kΩ logarytmiczny, który ma doskonałą charakterystykę współbrzmieniową o dokładności 1%. Płytka jest połączona z resztą układu przewodami ekranowanymi za pomocą złączy ARK, poprzez listwy rastrowe. Masę całego układu podłączono do ekranowania przy gniazdach wejściowych.

Fotografia 2. Wygląd wewnętrzny gotowej konstrukcji

Wzmacniacz ma dwa gniazda wejściowe przełączane przełącznikiem przesuwnym w pobliżu gniazd na tylnej ściance. W moim przypadku do jednego gniazda mam podłączony laptop przez przetwornik Sound Blaster, a do drugiego gramofon Adio-Technika. Nie jestem audiofilem, ale lubię dobre brzmienie muzyki poważnej i jazzowej na moich starych wysłużonych ALTUSACH.

Fotografia 3. Wygląd ścianki tylnej obudowy wzmacniacza

Polecam zapoznać się z artykułem z „Elektroniki Praktycznej” 12/2019 o wzmacniaczu lampowym ze sprzężeniem katodowym (catode feetback).

inż. Henryk Michałowski
michalowskihenio@gmail.com

Wykaz elementów: Tor sygnałowy – jeden kanał
Rezystory: (Metal film dale CCF 60 1 W 1%)
  • R1, R6, R7: 1 MΩ
  • R2, R11: 10 kΩ
  • R3, R8: 33 kΩ
  • R4, R15, R16: 47 kΩ
  • R: 470Ω
  • R9, R10: 22 kΩ
  • R12, R13: 470 kΩ
  • R17: 4,7 kΩ
  • R18, R19: 220 kΩ
  • R20, R21: 1 kΩ
  • R22, R23: 680 Ω drutowy 4 W Vishay Diarolic G202
  • R24, R25: 220 Ω
  • R26: 47 Ω
Kondensatory:
  • C1, C15: 0,1 μF/100 V MKT
  • C2, C5, C5’, C6, C9’: 0,1 μF/400 V MKP
  • C3, C4, C7, C10: elektrolityczny 10 μF/400 V
  • C8, C9: 0,15 μF/400 V foliowy TAD Mustard
  • C11, C12: 0,33 μF/400 V foliowy TAD Mustard
  • C13, C14: elektrolit 100 μF/50 V
Półprzewodniki:
Pozostałe:
  • P1: potencjometr drabinka 2×100 kΩ logarytmiczny
  • L1: ECC 81
  • L2: ECC 82
  • L3, L4: KT 88, 6550
  • Trafo głośnikowe: TTG-CFB6600PP TOROIDY
  • Podstawki lampowe typu oktal 4 szt.
  • Podstawki lampowe typu noval 4 szt.
  • Złącza ARK3 4 szt.
  • Złącza ARK2 6 szt.
  • Gniazda wejściowe typu cinch 2 kompl.
  • Gniazdo subwoofera typu cinch 1 szt.
  • Gniazda głośnkowe bananowe pozłacane 5 mm 2 kompl.
Zasilacz
Rezystory: (metalizowane)
  • R2: 47 kΩ
  • R3: 1 MΩ
  • R4: 2,7 kΩ
Kondensatory:
  • Cż: kondensator tantalowy w obwodzie żarzenia lamp 10 μF/16 V
  • C1: 0,1 μF/450 V MKP
  • C2: elektrolityczny 10 μF/450 V
  • C3, C4: elektrolit 10 μF/400 V
  • C5: 0,1 μF/400 V MKP
Półprzewodniki:
  • D1, D2: szybka UF4007
  • D3: Zenera 12 V 5 W
  • T1: MOSFET P3NK902
  • P1: przekaźnik samochodowy typu 541 30 A
  • Przetwornica STEP-UP DC 12V AC 380 + 18 V 20 kHz GOTRONIK
  • Zasilacz DC 12V 16 A dowolnego typu
  • Wył. główny przechylny migowy 1 A
Pozostałe:
Artykuł ukazał się w
Elektronika Praktyczna
luty 2022
Elektronika Praktyczna Plus lipiec - grudzień 2012

Elektronika Praktyczna Plus

Monograficzne wydania specjalne

Elektronik listopad 2025

Elektronik

Magazyn elektroniki profesjonalnej

Raspberry Pi 2015

Raspberry Pi

Wykorzystaj wszystkie możliwości wyjątkowego minikomputera

Świat Radio listopad - grudzień 2025

Świat Radio

Magazyn krótkofalowców i amatorów CB

Automatyka, Podzespoły, Aplikacje listopad - grudzień 2025

Automatyka, Podzespoły, Aplikacje

Technika i rynek systemów automatyki

Elektronika Praktyczna listopad 2025

Elektronika Praktyczna

Międzynarodowy magazyn elektroników konstruktorów

Elektronika dla Wszystkich grudzień 2025

Elektronika dla Wszystkich

Interesująca elektronika dla pasjonatów