Wzmacniacz lampowy CFB (cathode feedback)

Wzmacniacz lampowy CFB (cathode feedback)

Wzmacniacze lampowe cieszą się niesłabnącą popularnością w kręgach DiY. Nic dziwnego, taka konstrukcja jest niespełnionym marzeniem wielu elektroników (i nie tylko ich). Jednak samodzielne wykonanie takiego wzmacniacza może okazać się bardzo trudne, ponieważ wymaga wiedzy i doświadczenia. Prezentowana konstrukcja będzie ciekawą inspiracją i źródłem praktycznych wskazówek dla osób, które potrafią zmontować coś samodzielnie a do tego lubią dobre brzmienie.

Szukając informacji na temat nowych technik wprowadzanych do wzmacniaczy lampowych natrafiłem na artykuł holenderskiego konstruktora Menno Van Der Veen’na [1]. Opisuje on układ katodowego sprzężenia zwrotnego CFB (cathode feedback). Takie rozwiązanie eliminuje głębokie ujemne sprzężenie zwrotne obejmujące pierwszy stopień sterujący które jest niekorzystne przede wszystkim z powodu kiepskiej charakterystyki fazowej. W rezultacie nie ma efektu ustawienia instrumentów na scenie a zastosowanie audiofilskiego potencjometru firmy ALPS na wejściu wzmacniacza, nie degraduje sygnału audio.

Budowa i działanie

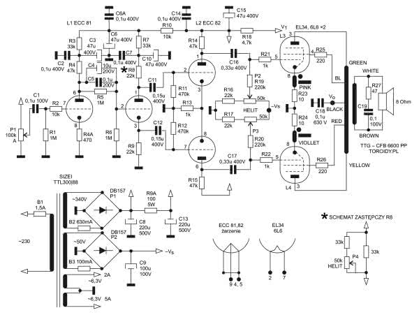
Schemat blokowy wzmacniacza został pokazany na rysunku 1 a dokładny schemat elektryczny pokazuje rysunek 2.

Rysunek 1. Schemat blokowy wzmacniacza
Rysunek 2. Schemat elektryczny wzmacniacza

Stopień sterujący to typowy wzmacniacz różnicowy z dzielonym obciążeniem znany od lat 50-tych ubiegłego wieku we wzmacniaczach Williamsona.

Ciekawym rozwiązaniem jest stopień sterujący opisany przez Johna Broskiego w Tube Cad Journal. Dzielnik napięciowy w obwodzie siatki sterującej drugiego stopnia ustala odpowiedni punkt pracy tego stopnia powodujący znakomitą symetryzację przebiegów sterujących odwracaczem fazy oraz tłumieniem zakłóceń sieci. Zasilacz jest pozbawiony dławika, a mimo to brum sieci nie jest słyszalny z odległości 10 cm od głośnika.

Można pokusić się o zminimalizowanie zniekształceń nieliniowych zmieniając wartość rezystora anodowego R8 22 kΩ w drugiej lampie tak jak pokazuje schemat zastępczy dla R8. Trzeba wysterować wzmacniacz sygnałem prostokątnym o częstotliwości 100 Hz prawie do pełnego wysterowania i słuchając w głośniku minimalnego przesterowania sygnału należy regulować wartość R8. Można oczywiście podłączyć miernik zniekształceń harmonicznych i uzyskać jeszcze lepszy efekt.

Sposób podłączenia transformatora głośnikowego typu TTG-CFB 6600 PP pokazuje schemat na rysunku 1. Uzwojenia transformatora muszą być podłączone ściśle według reżimu ustalonego przez producenta do anod, siatek drugich oraz uzwojeń CFB. W innym przypadku będą występowały albo silne zniekształcenia albo dodatnie sprzężenia w układzie. Uzwojenie wtórne nie musi być nigdzie podłączane, chyba że zastosujemy wskaźnik wysterowania.

W katody szeregowo z uzwojeniem CFB włączone są rezystory 10 Ω 1% w celu precyzyjnego ustawienia BIAS-u. Zalecany jest prąd anodowy 45 mA. Na tym rezystorze ustala się napięcie 0,45 V precyzyjnym helitrimem w siatkach sterujących lamp mocy. Sprzężenie katodowe powoduje zmniejszenie zniekształceń THD.

W zasilaczu zastosowano trafo sieciowe toroidalne o mocy 250 VA o uzwojeniu pierwotnym 230 V i następujących uzwojeniach wtórnych:

  • 340 V, 0,7 A
  • 50 V, 0,1 A
  • 6,3 V, 4 A dla lamp 6L6
  • 6,3 V, 6 A dla lamp EL 34
  • 6,3 V, 2 A dla lamp sterujących

Trafo zostało nawinięte przez Firmę SIZEI i spisuje się znakomicie.

Żarzenia nie wymagają symetryzacji – jeden biegun podłączony jest do masy. W modelowym wzmacniaczu szeregowe połączenie uzwojeń żarzenia służy do zasilania układu opóźnionego włączenia napięcia anodowego oraz wskaźników wysterowania. Po stronie pierwotnej transformatora zastosowano soft start oraz wyłącznik podnapięciowy dla zabezpieczenia wzmacniacza przed zanikami napięcia w sieci.

Wykonanie

Gotowy wzmacniacz pokazany jest na fotografii tytułowej. Na fotografii 3 pokazano konstrukcję górnej ściany obudowy z miejscami na lampy oraz wentylowaną osłoną transformatora.

Fotografia 3. Konstrukcja górnej ścianki obudowy
Fotografia 4. Widok tylnej ścianki obudowy
Fotografia 5. Widok budowy wewnętrznej
Fotografia 6. Widok budowy wewnętrznej ze zdemontowanymi płytkami stopni wzmacniających

Tylna ścianka obudowy jest widoczna na fotografii 4. Widok wnętrza wzmacniacza pokazuje fotografia 5 natomiast fotografia 6 to widok konstrukcji ze zdemontowanymi płytkami stopni wzmacniających.

inż. Henryk Michałowski
michalowskihenio@gmail.com

Źródła:
[1] http://bit.ly/2L1VfVb

Wykaz elementów:
Rezystory:
  • R1, R5, R6: 1 MΩ 0,25 W
  • R2: 10 kΩ 0,25 W
  • R3, R7: 33 kΩ 1 W
  • R4, R14, R15: 47 kΩ 1 W
  • R4A: 470 Ω 0,25 W
  • R8, R9: 22 kΩ 1 W
  • R9A: 100 Ω 5 W
  • R10: 10 kΩ 1 W
  • R11, R12: 470 kΩ 0,25 W
  • R13, R21, R22: 1 kΩ 0,25 W
  • R16, R17: 22 kΩ 0,25 W
  • R18: 4,7 kΩ 1 W
  • R19, R20: 220 kΩ 0,25 W
  • R23, R24: 10 Ω 1 W
  • R25, R26: 220 Ω 1 W
  • R27: 47 Ω 1 W
Kondensatory:
  • C1, C19: 0,1 μF 100 V
  • C2, C6A, C7, C14: 0,1 μF 400 V
  • C3, C6, C10, C15: 47 μF 400 V
  • C4: 10 μF 250 V
  • C5: 0,1 μF 250 V
  • C8, C13: 220 μF 500 V
  • C9: 100 μF 100 V
  • C11, C12: 0,15 μF 400 V
  • C16, C17: 0,33 μF 400 V
  • C18: 0,1 μF 630 V
Półprzewodniki:
Pozostałe:
  • P1: ALPS 2×100 kΩ LOG
  • P2, P3: HELIT 50 kΩ
  • L1: ECC 81
  • L2: ECC 82
  • L3, L4: EL 34. 6L6
  • B1: 1,5 A szybki
  • B2: 630 mA zwłoczny
  • B3: 100 mA szybki
  • Trafo sieciowe: TTL 300/88 (SIZEI)
  • Trafo głośnikowe: TTG-CFB 6600 PP
Artykuł ukazał się w
Elektronika Praktyczna
grudzień 2019
Elektronika Praktyczna Plus lipiec - grudzień 2012

Elektronika Praktyczna Plus

Monograficzne wydania specjalne

Elektronik listopad 2025

Elektronik

Magazyn elektroniki profesjonalnej

Raspberry Pi 2015

Raspberry Pi

Wykorzystaj wszystkie możliwości wyjątkowego minikomputera

Świat Radio listopad - grudzień 2025

Świat Radio

Magazyn krótkofalowców i amatorów CB

Automatyka, Podzespoły, Aplikacje listopad - grudzień 2025

Automatyka, Podzespoły, Aplikacje

Technika i rynek systemów automatyki

Elektronika Praktyczna listopad 2025

Elektronika Praktyczna

Międzynarodowy magazyn elektroników konstruktorów

Elektronika dla Wszystkich grudzień 2025

Elektronika dla Wszystkich

Interesująca elektronika dla pasjonatów