Modułowy odbiornik nasłuchowy na pasma 80 m i 40 m "Dosia" (2)

Modułowy odbiornik nasłuchowy na pasma 80 m i 40 m "Dosia" (2)
Pobierz PDF Download icon
W drugiej części cyklu opisu odbiornika nasłuchowego na pasma KF 40 m i 80 m ?Dosia? przedstawiono dwa kolejne moduły: mieszacza odbiorczego z filtrami audio dla emisji CW i SSB oraz przełączanych pasmowych filtrów wejściowych w.cz.

Na rysunku 1 przedstawiono poszerzony i uzupełniony schemat blokowo-montażowy odbiornika „Dosia”. Podwójną linią zaznaczono na nim omówione wcześniej moduły (AVT3190…AVT3194). Opisano też szczegółowo wszystkie połączenia między zaprezentowanymi modułami, których wykonanie pozwoli na uruchomienie odbiornika. W dalszej części artykułu omówione zostaną najpierw wprowadzone tutaj moduły, a następnie przedstawiony zostanie ich montaż oraz uruchomienie całego urządzenia w minimalnej wersji układowej.

Mieszacz odbiorczy z amplifiltrami audio CW/SSB

Na rysunku 2 pokazano schemat elektryczny modułu mieszacza odbiorczego (AVT3191), połączonego z amplifiltrami audio, opracowanymi dla emisji wąskopasmowych (w tym CW i PSK31) oraz emisji audio (SSB, DSB i AM). Ten moduł jest zasilany przez port P1 pojedynczym, stabilizowanym napięciem +5 V (kondensatory C1, C9, C14 i C21 filtrują zasilanie układów scalonych U1…U4). Moduł bazuje na układzie scalonym U1 (74HC4066), zawierającym cztery przełączane poziomami logicznymi CMOS (0/+5 V) analogowe klucze półprzewodnikowe. Odbierany sygnał radiowy w.cz. (RF) jest wprowadzany na wejście P2 tego modułu, skąd poprzez kondensator szeregowy C2 trafia jednocześnie na dwa klucze: U1C oraz U1D. Rezystancja szeregowa tych kluczy (przy zasilaniu układu U1 napięciem +5 V) jest zbliżona do 50 V i wraz z pojemnościami C3 i C4, stanowi filtr dolnoprzepustowy RC, który na symetrycznych wyjściach mieszacza odbiorczego z kluczami U1C i U1D odcina wysokoczęstotliwościowe produkty przemiany.

Do poprawnej pracy z analogowymi sygnałami zmiennymi klucze w układzie 74HC4066 wymagają wstępnej polaryzacji stałoprądowej – najlepiej w okolicach połowy ich napięcia zasilania, co zapewnia minimalne zniekształcenia nieliniowe sygnału. Zadanie to realizują elementy L1 i R1 ustalające punkt pracy kluczy (BIAS) równy 2,5 V z dużą impedancją dla sygnałów w.cz. (nie tłumią sygnału wejściowego). Poziom napięcia BIAS, wykorzystywany także do polaryzacji wzmacniaczy operacyjnych w układach scalonych U2 i U3, jest ustalany przez zasilany napięciem +5 V dzielnik rezystancyjny z opornikami R17/R18 oraz kondensatorami filtrującymi C19/C20. Klucze U1C i U1D są naprzemiennie załączane sygnałami logicznymi w przeciwfazach, które wytwarzają bramki: U4A, U4C i U4D (74HC86). Podstawowy, cyfrowy sygnał przełączający w.cz. jest wprowadzany na port P4 omawianego modułu z generatora przestrajanego VFO i powinien mieć częstotliwość Fvfo równą częstotliwości nośnej Fc odbieranego sygnału w.cz., czyli od 3,5 do 3,8 MHz dla pasma 80 m lub od 7,0 do 7,2 MHz dla pasma 40 m i współczynnik wypełnienia zbliżony do 50%, ponieważ niesymetryczny przebieg przełączający klucze U1C i U1D spowoduje niezrównoważenie mieszacza odbiorczego.

Bramkę U4A jest buforem sygnału podawanego z generatora VFO. Z wyjścia tej bramki sygnał przełączający mieszacz jest kierowany na wejścia dwóch bramek XOR (U4C i U4D), z których pierwsza jest buforem, a druga inwerterem sygnału. Na wyjściach tych bramek mamy do dyspozycji dwa sygnały przełączające dla mieszacza w przeciwfazach.

W tym miejscu należy wyjaśnić to, dlaczego w roli układu generującego sygnały w przeciwfazach zastosowano dwie bramki XOR, należące do tego samego układu scalonego – zamiast np. pojedynczej bramki NOT czy NAND. Otóż sygnały w przeciwfazach, przełączające klucze w mieszaczu odbiornika, powinny mieć przesunięcie fazowe jak najbardziej zbliżone do 180°. Inaczej mieszacz nie będzie zrównoważony, co spowoduje znaczne przenikanie sygnałów pasożytniczych do dalszych bloków odbiornika. Zastosowanie pojedynczej bramki odwracającej (tylko w jednej gałęzi sygnału) sprawi, że jej niezerowe opóźnienie propagacji może zniweczyć ten cel, a uzyskane rezultaty będą tym gorsze, im większa będzie częstotliwość przełączania kluczy i opóźnienie zastosowanego negatora. Przykładowo, przy częstotliwości Fvfo=Fc=10 MHz różnica opóźnień propagacji między obiema gałęziami sygnałów równa 10 ns spowoduje różnicę faz równą aż 10 ns/100 ns×360°=36°! Tymczasem bramki U4C i U4D mają bardzo zbliżone opóźnienia propagacji, co gwarantuje uzyskanie dobrej przeciwfazowości sygnałów przełączających klucze.

Odfiltrowane dolnoprzepustowo sygnały z obu kluczy mieszających są podawane przez kondensatory C5 i C6 na wejście niskoszumnego wzmacniacza różnicowego U2B. Rezystory R2…R5 odpowiadają za wzmocnienie tego stopnia, ustalone na poziomie +20 dB, i powinny mieć tolerancję 1% z uwagi na konieczność zrównoważenia mieszacza. Kondensator C7 ogranicza pasmo przenoszenia tego stopnia m.cz., natomiast przez rezystor R4 podawane jest dodatkowo napięcie ustalające punkt pracy (BIAS) wzmacniacza operacyjnego. Zdemodulowany sygnał m.cz. przez kondensator C8 jest podawany do kolejnego stopnia wzmacniającego +20 dB ze wzmacniaczem U2A, rezystorami R6…R8 oraz pojemnością C9, ustalającymi jego wzmocnienie i pasmo przenoszenia. Za tym wzmacniaczem odebrany sygnał audio jest podawany przez pojemności C11 i C15 na dwa równoległe amplifiltry w konfiguracjach Sallena-Keya. Pierwszy z nich, ze wzmacniaczem U3A i rezystorami R9…R12 oraz pojemnościami C12 i C13, pracuje jako dolnoprzepustowy filtr audio SSB o jednostkowym wzmocnieniu (0 dB) i finalnym paśmie przenoszenia od 0,1 do 2,4 kHz. Drugi z tych filtrów, z rezystorami R13…R16 i kondensatorami C16, C17 jest filtrem środkowoprzepustowym o wzmocnieniu jednostkowym (0 dB), środku pasma przenoszenia w okolicach 700 Hz i jego szerokości równej około 350 Hz (jest to filtr dostosowany do odbioru emisji CW i innych emisji wąskopasmowych). Do realizacji wszystkich członów wzmacniających m.cz. z układami U2 i U3 wykorzystano podwójne, niskoszumne, popularne i niedrogie wzmacniacze operacyjne NE5532.

Odebrany i odfiltrowany sygnał jest podawany na wyjście modułu P3 przez pojemność C18 oraz jeden z dwóch pozostałych kluczy układu U1 (U1A lub U1B). Pełnią one rolę przełączników-selektorów sygnału o wybranym ukształtowaniu pasma (SSB lub CW) i są załączane alternatywnie za pomocą sterującego sygnału logicznego, pobieranego z portu P5 (bramka U4B jest skonfigurowana jako inwerter, zapewniający sygnał odwrócony dla drugiego z wymienionych kluczy). Stałonapięciowa polaryzacja tych kluczy odbywa się wprost z wyjść wzmacniaczy operacyjnych U3A i U3B. Dostarczony na port P3 sygnał audio można przekazać dalej na wzmacniacz mocy m.cz. (także pośrednio przez moduł Automatycznej Regulacji Wzmocnienia A.R.W.) oraz układ S-metra (miernika poziomu sygnału odbieranego). Rysunek 3 przedstawia schemat montażowy płytki drukowanej omówionego w tym ustępie modułu.

Przełączane pasmowe filtry wejściowe w.cz. 40m/80m

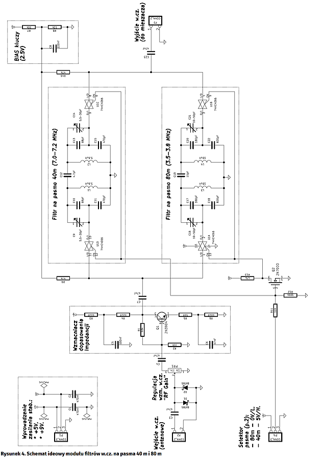
Na rysunku 4 pokazano schemat elektryczny modułu filtrów pasmowych w.cz. (AVT3190). Odbiornik „Dosia”, z uwagi na swą znaczną odporność na przesterowanie i intermodulację, w zasadzie jest w stanie pracować bez tego bloku, jednak w niekorzystnych warunkach zakłóceniowych jego brak może znacząco utrudniać poprawny, czysty odbiór.

Moduł odbiornika jest zasilany podwójnym napięciem stabilizowanym +9 V oraz +5 V, wprowadzanym przez port P1 i blokowanym dla zakłóceń pojemnościami C1 i C2. Sygnał wejściowy w.cz. z gniazda antenowego, podawany na port P2 układu, przez kondensator szeregowy C3 i dalej – na równoległy ogranicznik amplitudy z diodami D1 i D2. W tej roli zastosowano popularne, małosygnałowe diody Schottky, ponieważ mają one większe rezystancje dynamiczne w zakresie przewodzenia od zwykłych sygnałowych diod krzemowych (np. 1N4148) i ograniczanie amplitudy odbywa się w sposób bardziej „miękki”. Umieszczony za nimi potencjometr PR1 („RF GAIN”) pozwala na ewentualne stłumienie sygnału odbieranego do poziomu właściwego dla danych warunków radiowych. Dalej, odebrany sygnał przez pojemność sprzęgającą C4 trafia na stopień wzmacniacza małosygnałowego z tranzystorem Q1 (2N3904), pracującego w konfiguracji wspólnego emitera – z dodatkowym ujemnym sprzężeniem zwrotnym w obwodzie emitera (rezystory R5, R6 i kondensator C6) oraz kolektora i polaryzacji bazy (rezystory R1… R4 i kondensator C5). Zastosowane ujemne sprzężenia zwrotne nie tylko poprawiają stabilność temperaturową punktu pracy, ale także polepszają liniowość tego stopnia czyniąc go bardziej odpornym na przesterowanie i intermodulację.

Kluczowym zadaniem wzmacniacza z tranzystorem Q1 jest zapewnienie stałego dopasowania impedancyjnego na wejściu właściwych filtrów w.cz. Jego zastosowanie zostało podyktowane faktem, że znacznie zróżnicowane impedancje potencjalnych anten odbiorczych (w praktyce: od kilku omów dla anten bardzo krótkich, do kilkuset i więcej omów dla długich anten drutowych typu LW, czyli „Long Wire”) powoduje pogorszenie dopasowania między anteną a zestrojonym na stałe filtrem i – w konsekwencji – popsucie poprawnie ustalonych charakterystyk przenoszenia filtru. Sygnał ze wzmacniacza z tranzystorem Q1, przez szeregowe sprzężenie C7 jest podawany na klucze półprzewodnikowe U1D i U1A w układzie 74HC4066, które przełączają go między wejściami filtrów na pasmo 40 m oraz 80 m. Druga para kluczy z tego samego układu (U1C i U1B) odbiera sygnał z wybranego filtru i przez kondensator sprzęgający C23 przekazuje go na wyjście omawianego modułu (port P3).

Klucze są załączane parami: U1D i U1C dla pasma 40 m lub U1A i U1B dla pasma 80 m. Polaryzacja wejść analogowych kluczy jest ustalana na stałe przez rezystory R9 i R10, a napięcie BIAS równe połowie napięcia zasilającego (ok. 2,5 V) jest wytwarzane na dzielniku rezystancyjnym R7/R8 z pojemnością filtrującą C8. Sygnał logiczny wyboru pożądanego filtru pasmowego jest podawany na port P4, a tranzystor Q2 z rezystorami: R11…R13 zapewnia sygnał o odwróconej polaryzacji niezbędny do wysterowania pary kluczy sterującemu drugi z filtrów w tym module. Same filtry pasmowe wykonano w topologii dwubiegunowej – z dwoma równoległymi obwodami rezonansowymi LC i ze sprzężeniem pojemnościowym (z dzieloną pojemnością). Filtr na pasmo 40 m wykonano z użyciem kondensatorów C9…C15 oraz cewek L1 i L2, natomiast na pasmo 80 m – kondensatorów C16…C22 oraz cewek L3 i L4. Strojenie filtrów odbywa się za pomocą par trymerów: C9/C14 oraz C16/C21 – proces ten omówiono w dalej, w części poświęconej montażowi i uruchomieniu urządzenia. Należy także zwrócić uwagę na fakt, że kondensatory sprzęgające C12 i C19 w zasadzie mogłyby mieć jeszcze mniejszą pojemność, mając tym samym możliwość uzyskania filtrów o nieco węższym paśmie. Jakkolwiek, w projekcie zrezygnowano z takiego rozwiązania, ponieważ mniej doświadczonym konstruktorom mogłoby ono znacznie utrudnić skuteczne, prawidłowe zestrojenie omawianych filtrów w.cz. Na rysunku 5 pokazano schemat montażowy płytki drukowanej omówionego w tym rozdziale modułu.

Adam Sobczyk SQ5RWQ
sq5rwq@gmail.com

Artykuł ukazał się w
Elektronika Praktyczna
październik 2017
DO POBRANIA
Pobierz PDF Download icon
Elektronika Praktyczna Plus lipiec - grudzień 2012

Elektronika Praktyczna Plus

Monograficzne wydania specjalne

Elektronik listopad 2025

Elektronik

Magazyn elektroniki profesjonalnej

Raspberry Pi 2015

Raspberry Pi

Wykorzystaj wszystkie możliwości wyjątkowego minikomputera

Świat Radio listopad - grudzień 2025

Świat Radio

Magazyn krótkofalowców i amatorów CB

Automatyka, Podzespoły, Aplikacje listopad - grudzień 2025

Automatyka, Podzespoły, Aplikacje

Technika i rynek systemów automatyki

Elektronika Praktyczna listopad 2025

Elektronika Praktyczna

Międzynarodowy magazyn elektroników konstruktorów

Elektronika dla Wszystkich grudzień 2025

Elektronika dla Wszystkich

Interesująca elektronika dla pasjonatów