Sterownik zasilania współpracujący z ogniwami fotowoltaicznymi

Sterownik zasilania współpracujący z ogniwami fotowoltaicznymi
Pobierz PDF Download icon

Ogniwa słoneczne stają się coraz bardziej popularne. O ich licznych zastosowaniach pisze się o nich w Internecie, słyszy w telewizji oraz od znajomych. Panel o wymiarach 1665 mm×992 mm×45 mm, mogący dostarczać maksymalnie 37,4 V, gdy na naszej szerokości geograficznej słońce świeci prostopadle do jego powierzchni, w bezchmurny dzień dostarcza około 245 W mocy przy około 30 V napięcia wyjściowego. Jak nietrudno policzyć, natężenie dostarczanego prądu jest równe 8,12 A. Takie parametry umożliwiają jego współpracę z akumulatorami 12 V oraz przetwornicą napięcia 24 V/230 V pod warunkiem zapewnienia właściwej współpracy akumulatorów z ogniwem słonecznym. Właśnie do realizacji takiego zadania wykonałem opisywany przetwornicę.

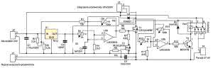
Rysunek 1. Schemat blokowy (i połączenia) kontrolera fotoogniw z układem ładowania akumulatorów

Dwa połączone szeregowo akumulatory o napięciu znamionowym 12 V wymagają napięcia ładowania około 27,6...29 V, więc panel fotowoltaiczny w najprostszej aplikacji pracuje ładując baterię akumulatorów 24 V i/lub zasilając przetwornicę 24 V/230 V z wykorzystaniem 80...97% jego mocy maksymalnej, bez użycia dodatkowych przetworników energii.

Urządzenie, które zbudowałem to nieskomplikowany układ sterujący ładowaniem akumulatora oraz włączania i wyłączania przetwornicy 24 V/230 V w zależności od napięcia akumulatora. Dodatkowo, wyposażyłem go w funkcję włączania i wyłączania przetwornicy za pomocą sygnału zewnętrznego, co pozwala na zrealizowanie funkcji zasilania awaryjnego, gdy prąd w gniazdku energetycznym zostanie wyłączony oraz funkcji np. czasowego sterowania naszą małą elektrownią.

Nie jest to zasilanie bezprzerwowe (przerwa w zasilaniu podczas przełączania wynosi kilka sekund), jednak pozwala w razie potrzeby uchronić produkty w lodówce przed zniszczeniem lub umożliwić korzystanie z telewizji, odkurzacza lub innych urządzeń, gdy z jakichś powodów nastąpiła przerwa w dostawie energii elektrycznej. Ponadto, tym urządzenie produkuje "darmową" energię elektryczną.

Przeliczając Waty na złotówki i uwzględniając sprawności urządzeń w okresie od kwietnia do września można zaoszczędzić (10 godzin×160 W×30 dni×60 groszy×6 miesięcy) około 173 złotych przy zastosowaniu pojedynczego fotoogniwa, ale pod warunkiem, że świeci słońce i na bieżąco zużywamy tę energię lub mamy gdzie ją magazynować.

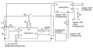
Zestaw do zarządzania produkcją takiej energii składa się z: dwóch obwodów drukowanych (ich opis zaprezentowano w artykule), przetwornicy 24 V/230 V, fotoogniw o napięciu maksymalnym 37,4 V (w dowolnej liczbie). W układzie modelowym są to dwa panele, obudowy, programatora czasowego (opcja), stycznika załączającego przetwornicę. Schemat połączenia całości z zastosowaniem stycznika pokazano na rysunku 1. Czytelnicy chcący sterować przetwornicą bez użycia stycznika będą musieli przeanalizować schemat przetwornicy i dostosować odpowiednie rozwiązanie zawierające niewielki przekaźnik lub w ogóle tylko przy użyciu tranzystora T1 modułu 24 V.

Przetwornicę 24 V/230 V, która będzie zasilała urządzenia z silnikami elektrycznymi należy dobierać w taki sposób, aby jej moc ciągła wynosiła minimum 10-krotność mocy urządzenia z silnikiem. Na przykład, dla typowej lodówki będzie to minimum 1000 W mocy ciągłej przetwornicy. Gdy tych urządzeń jest kilka, moc przetwornicy powinna być odpowiednio większa, np. dla lodówki i telewizora - 1200 W, lodówki i odkurzacza - 1500 W itd.

Ponadto, silniki elektryczne powinny być zasilane przebiegiem sinusoidalnym, więc przetwornica powinna mieć na wyjściu napięcie sinusoidalne (nie schodkowe!). Niestety, takie przetwornice są droższe, ale bardziej uniwersalne, ponieważ można za ich pomocą zasilać urządzenia bez ryzyka ich przegrzewania się czy zakłócenia pracy.

Swoim zestawem z przetwornicą o mocy ciągłej 1500 W i chwilowej 3000 W zasilam kuchenkę mikrofalową pobierającą 1400 W przy pracującej zamrażarce i lodówce - razem 1630 W. Jednak do złożenia całości jest potrzebna pewna wiedza i umiejętności z zakresu elektrotechniki, ponieważ wszystkie obwody powinny być zabezpieczone odpowiednimi bezpiecznikami oraz powinny być użyte przewody o odpowiednim przekroju.

Zasada działania bloku zasilania napięciem 24 V

Rysunek 2. Schemat ideowy bloku zasilania napięciem 24 V

Schemat ideowy bloku zasilania napięciem +24 V pokazano na rysunku 2. Napięcie z baterii akumulatorów 24 V jest podawane poprzez dzielnik rezystorowy R2/R3 i rezystor R1 ograniczający szybkość narastania napięcia na kondensator C3, którego zadaniem jest uodpornienie układu na chwilowe spadki napięcia np. w chwili włączania lodówki, zamrażarki, odkurzacza lub innego odbiornika energii pobierającego znaczny prąd rozruchowy.

Dzięki zastosowanej pojemności spadek napięcia akumulatora nie będzie natychmiast porównywany z napięciem odniesienia (nóżka 2 układu U2), lecz z kilkusekundowym opóźnieniem, zależnym od czasu ładowania się kondensatora C3 po to, aby urządzenie mogło się włączyć nim układ „stwierdzi”, że napięcie akumulatorów zasilających jest zbyt niskie.

Gdy napięcie pochodzące z dzielnika R2/R3 doprowadzone do nóżki 3 układu U2A ma niższą wartość od napięcia na nóżce 2 układu U2A, na wyjściu układu U2A (nóżka 1) panuje napięcie bliskie zeru, tranzystor T1 nie przewodzi, do złącza Z3 sterującego przetwornicą 24 V/230 V nie jest dostarczany prąd. Natomiast, jeśli napięcie na nóżce 3 układu U2A przekroczy wartość napięcia na nóżce 2 (pochodzącego ze stabilizatora napięcia U1 i dalej zmniejszonego za pomocą R5 i R4), na wyjściu U2A wystąpi poziom wysoki, T1 zacznie przewodzić, do złącza Z3 będzie dostarczany prąd umożliwiający załączenie przetwornicy.

W układzie modelowym przetwornicę załącza stycznik Sp, którego styk (styki) NO są połączone szeregowo z dodatnim przewodem zasilającym przetwornicę. Mając dostęp do wnętrza przetwornicy można dołączyć złącze z3 poprzez styki NO niewielkiego przekaźnika lub bezpośrednio, w zależności od budowy przetwornicy, zamiast przycisku załączającego zasilanie przetwornicy, eliminując drogi stycznik Sp.

Potencjometr R9 - po wystąpieniu na wyjściu U2A napięcia zasilania (poziomu wysokiego) - podwyższa napięcie na nóżce 3 tego układu tworząc w ten sposób pętlę histerezy, potrzebną, gdyż bez niej wystąpiłoby oscylacje polegające na włączaniu i wyłączaniu tranzystorów T1 i T3 z dużą częstotliwością, co prawdopodobnie doprowadziłoby do uszkodzenia sterownika. Potencjometr R9 umożliwia regulowanie szerokości pętli.

Skoro potencjał na nóżce 3 układu U2A jest teraz nieco wyższy, niż przed zmianą poziomu na wyjściu wzmacniacza na wysoki, to podczas rozładowywania się akumulatora przetwornica nie wyłączy się przy napięciu załączania, lecz przy niższym, zależnym od szerokości pętli histerezy, czyli wartości rezystancji ustawionej za pomocą potencjometru R9.

Dzieje się tak dlatego, że na nóżce 2 jest to samo napięcie, co przed pojawieniem się poziomu wysokiego na wyjściu wzmacniacza, na nóżce 3 jest za to napięcie wyższe, niż przed przełączeniem, więc napięcie na tej nóżce musi zrównać się z napięciem na nóżce 2. Z tego powodu, napięcie na akumulatorze musi spaść poniżej poprzedniej wartości. W ten sposób uzyskujemy efekt włączania przetwornicy po naładowaniu akumulatora i jej wyłączania po jego rozładowaniu.

Obwód ze wzmacniaczem U2B służy do wyłączania ładowania akumulatora po jego naładowaniu lub przekroczeniu dopuszczalnego napięcia oraz załączeniu ładowania, gdy akumulator zostanie nieco rozładowany lub napięcie powróci do bezpiecznej wartości. Działa podobnie, jak obwód ze wzmacniaczem U2A, ale w tym wypadku napięcie podawane na akumulator z paneli poprzez styki rozłączne NC przekaźnika jest wyłączane po przekroczeniu pewnego progu i włączane po obniżeniu się do niższego progu.

Tranzystor T2 służy do wyłączania przetwornicy 24 V/230 V po podaniu na złącze Z1 napięcia stałego przekraczającego 2,5 V. Dren tranzystora T2 zwiera poprzez rezystor R7 bramkę tranzystora T1 do masy zasilając wtedy bramkę T1 z wyjścia dzielnika napięcia R6 / R7. Rezystancja R7 jest mała w porównaniu z R6, więc napięcie na bramce T1 w chwili przewodzenia T3 jest niewystarczające, aby przewodził T1 i przetwornica zostaje wyłączona.

Kondensator C4 służy do wygładzenia napięcia podawanego na złącze Z1, gdyby pochodziło ono z mostka prostowniczego bez kondensatora na wyjściu. Rezystor R8 służy do szybkiego rozładowania kondensatora po zaniku napięcia podawanego na Z1. Dodatkowo, kondensator C1 stabilizuje napięcie zasilające układ zmniejszając ryzyko powstania zaburzeń niskiej częstotliwości. Tę samą funkcję pełni kondensator C2 z tym, że eliminuje on zakłócenia w.cz.

Zasada działania bloku 230 V

Rysunek 3. Schemat ideowy bloku zasilania napięciem 230 V

Schemat ideowy bloku napięcia 230 V pokazano na rysunku 3. Napięcie 230 V z wyjścia przetwornicy jest podawane poprzez złącze z1 na przekaźnik Re1. Gdy przekaźnik nie jest zasilany (przetwornica nie wytwarza napięcia), styki normalnie zwarte NC przekaźnika Re1 powodują - poprzez stabilizator napięcia U1 i rezystor R4 - zasilenie bramki tranzystora T1, który załącza przekaźnik Re2, co powoduje rozwarcie styków załączających napięcie z wyjścia przetwornicy na odbiorniki.

Jednocześnie tranzystor T2 nie jest zasilany, ponieważ styki NO przekaźnika Re1 nie zasilają bramki G (nóżka1) tranzystora T2 (jego bramka G jest zwierana do masy przez rezystor R1). Powoduje to dołączenie napięcia z sieci energetycznej doprowadzonego do złącza Z3 na złącze Z4 poprzez styki NC przekaźnika Re3.

Gdy przetwornica zacznie wytwarzać napięcie, styki NO przekaźnika Re1 załączą napięcie pochodzące z akumulatorów i przechodzące przez stabilizator U1 na rezystor R2. Prąd zacznie płynąć szybko ładując kondensator C1. Po chwili tranzystor T2 zacznie przewodzić rozwierając styki NC przekaźnika Re3 i przerywając obwód zasilania odbiorników napięciem z sieci energetycznej.

W tym samym cyklu pracy styki normalnie zwarte NC przekaźnika Re1 rozewrą się i zostanie przerwany dopływ prądu do dzielnika R4/ R3, a tym samym napięcie na bramce T1 zacznie powoli spadać, ponieważ kondensator C2 rozładowuje się poprzez rezystor R3 zwierający jego końcówki. Gdy napięcie na bramce T1 spadnie poniżej około 2,5 V tranzystor przestaje przewodzić i przekaźnik Re2 zewrze styki NC doprowadzając napięcie z przetwornicy (Z1) na złącze Z4 i zasilając odbiorniki.

Gdy napięcie z przetwornicy zaniknie, przekaźnik Re1 wyłączy się, zewrze swoje styki NC powodując szybkie ładowanie napięciem z baterii akumulatorów 24 V (Z2) kondensatora C2 poprzez stabilizator U1, styki NC przekaźnika Re1 i rezystor R4. Gdy napięcie na bramce T1 przekroczy około 2,5 V, zacznie on przewodzić włączając przekaźnik Re2 i rozwierając jego styki NC, co spowoduje przerwanie obwodu zasilania odbiorników napięciem z przetwornicy.

W tym samym cyklu pracy styki NO przekaźnika Re1 przerywają obwód zasilania bramki T2 powodując powolne rozładowywanie się kondensatora C1 przez R1. Gdy napięcie na bramce T2 spadnie poniżej 2,5 V, tranzystor przestanie przewodzić i przekaźnik Re3 wyłączy się zwierając styki NC i załączając napięcie z sieci energetycznej do odbiornika.

Wykaz elementów

Moduł 24V

Rezystory:
R1: 10 kΩ
R2: 3,3 kΩ
R3, R4, R11: 2,2 kΩ
R6, R8: 10 kΩ
R7: 430 Ω
R10: 82 kΩ
R5, R12: 2 kΩ (potencjometr nast.)
R9: 100 kΩ (potencjometr nast.)

Kondensatory:
C1: 470 µF/50 V
C2: 100 nF
C3: 1000 µF/25 V
C4: 10 µF/25 V

Półprzewodniki:
D1: 1N4001
D2: 1N4148
T1: IRFZ24NPBF (lub inny MOSFET-N, Id min > 1 A
T2: IRLM2030TRPBF (lub inny dowolny MOSFET-N)
T3: BC547B (lub inny NPN)
U1: 7812
U2: LM358AN (lub LM358P)

Inne:
Z1...Z4: złącze DG300-5.0-2P12 lub inne raster 5 mm, o odpowiednim prądzie wg opisu
Przekaźnik: RT424012 lub inny DPDT o odpowiednim prądzie, dostosowany do liczby i rodzaju paneli

Blok 230V

Rezystory:
R1...R4: 10 kΩ

Kondensatory:
C1: 100 µF/25 V
C2: 100 µF/25 V

Półprzewodniki:
D1, D2: 1N4148
T1, T2: IRLM2030TRPBF (lub inny dowolny MOSFET-N)

Inne:
Z1...Z5: złącze DG300-5.0-2P12 lub inne raster 5 mm, o odpowiednim prądzie wg opisu Re1: przekaźnik RT424730
Re2, Re3: przekaźnik RT424012 lub inny DPDT

Montaż i uruchomienie

Rysunek 4. Schemat montażowy bloku zasilania napięciem 24 V

Urządzenie modelowe wykonano na dwóch, własnoręcznie wykonanych płytkach drukowanych. Ich schematy montażowe pokazano na rysunku 4 (blok 24 V) i rysunku 5 (blok 230 V). Cienkimi zielonymi liniami są przedstawione połączenia, których program Target nie wykonał automatycznie. Zastąpiłem je dodatkowymi niebieskimi liniami połączonymi z pierwotnymi ścieżkami oraz zworkami oznaczonymi czarnymi liniami i oznaczeniami zw1...zw3. Jeśli wykorzystamy mój projekt płytki drukowanej, to montaż należy rozpocząć od zworek. Następnie montujemy rezystory R1...R13, diody D1 i D2 oraz podstawkę pod układ scalony U2.

Tranzystor T2 modułu 24 V oraz tranzystory T1 i T2 modułu 230 V można wlutować od strony elementów na trzech przewodach wystających nad płytką i przylutowanych od strony druku lub napisami w stronę druku od strony druku. Można użyć innych tranzystorów MOSFET-N np. BS107A w obudowie TO 92. Później kondensatory C1...C4, następnie złącza Z1...Z4, tranzystory T1, T3, układ U1, na końcu podstawkę pod przekaźnik Re1. Pod przekaźniki Re2 i Re3 bloku 230 V również można zastosować podstawki, jeżeli nie będziemy do załączania używali styczników.

Rysunek 5. Schemat montażowy bloku zasilania napięciem 230 V

Blok 230 V montujemy w podobnej kolejności zaczynając od elementów najmniejszych. Powierzchnię dwóch ścieżek bloku 24 V (pogrubione na rysunku) należy pocynować lub przylutować na powierzchni przewody (w zależności od prądu paneli, 1 mm² przekroju na każde 10 A natężenia prądu). To samo dotyczy bloku 230 V, jeżeli nie używamy dodatkowych styczników.

Zmontowane płytki pokazano na fotografiach 6 i 7. Po zmontowaniu urządzenie należy wyregulować - ustawić odpowiednie progi napięcia i szerokość pętli histerezy, aby układ włączał i wyłączał przetwornicę przy odpowiednich wartościach napięcia, a także wyłączał i włączał ładowanie akumulatorów. Do regulacji będzie potrzebny woltomierz napięcia stałego oraz zasilacz napięcia stałego regulowanego w zakresie 22...29,5 V. Przed regulacją ustawiamy wszystkie potencjometry (R5, R9, R12, R13) w położeniu środkowym.

Następnie ustawiamy napięcie zasilające doprowadzone do Z2 równe progowi włączenia przetwornicy np. 28,5. Teraz, jeżeli przetwornica jest włączona (na wyjściu Z3 jest napięcie zasilacza z Z2), potencjometr R5 przekręcamy powoli w prawą stronę, aby ją wyłączyć. Następnie kręcimy bardzo wolno w lewą stronę do momentu włączenia się przetwornicy. Teraz powoli obniżamy napięcie zasilacza do momentu, gdy przetwornica się wyłączy. Mierzymy napięcie zasilające i jeżeli wynosi ono około 23 V, regulacja jest poprawna.

Fotografia 6. Wygląd zmontowanej płytki bloku zasilania napięciem 24 V

Jeżeli przetwornica wyłącza się przy innym napięciu np. 22 V lub 24 V, należy ustawić szerokość pętli histerezy za pomocą potencjometru R9, aby różnica napięcia włączania/wyłączania wynosiła około 5,5 V. Szerokość pętli zwiększa się kręcąc potencjometrem R9 w prawą stronę, zmniejsza - w lewą. Na przykład, jeśli przetwornica wyłącza się przy 24 V, skręcamy R9 delikatnie w prawo i sprawdzamy - zmieniając napięcie zasilające - czy przetwornica włącza się przy 28,5 V i wyłącza przy 23 V.

Jeżeli tak, wstępną regulację tego stopnia uznajemy za poprawną. Jeżeli różnica między napięciem włączania i wyłączania przetwornicy jest inna, kręcimy R9 w odpowiednią stronę - w lewo dla zmniejszenia odstępu, w prawo dla zwiększenia aż uzyskamy poprawną wartość. Jeżeli odstęp napięcia pomiędzy włączaniem a wyłączaniem przetwornicy jest dobry, ale napięcie jest teraz trochę inne (np. 27,5 V i 22 V), skręcamy delikatnie R5 w prawo dla zwiększenia napięcia, w lewo - dla zmniejszenia. Ta regulacja jest istotna, ponieważ decyduje o prawidłowej eksploatacji akumulatorów oraz o właściwościach naszej małej elektrowni. Ustawienie napięcia włączania przetwornicy na wartości podane wyżej eliminuje możliwość załączania się przetwornicy, gdy słońce nie świeci.

Fotografia 7. Wygląd zmontowanej płytki bloku zasilania napięciem 230 V

Poprawnie wykonana regulacja pozwala na pracę przetwornicy, gdy świeci słońce oraz zapewnia dużą żywotność akumulatorów. Jednak po krótkim czasie od zachmurzenia, w zależności od obciążenia - na przykład po 2 godzinach, przetwornica zostaje wyłączona i odbiorniki będą zasilane z sieci energetycznej. Jeśli chcemy pracować wyłącznie przy zasilaniu z akumulatorów, musimy próg włączania przetwornicy ustawić np. na 24,5 V, a wyłączanie np. na 21 V regulując R5 i R9. Być może w tym celu będzie trzeba zwiększyć wartość potencjometru R9 do 200 kΩ, aby zmniejszyć histerezę. Jednak trzeba liczyć się z tym, że taka praca skraca żywotność akumulatorów do np. 200 cykli ładowania/rozładowania.

Używając urządzenia na przemian - raz, jako zasilanie awaryjne, innym razem, jako elektrownię słoneczną, można potencjometry wyprowadzić na zewnątrz obudowy, nakleić skalę obok pokręteł i ustawiać progi w zależności od potrzeb lub zmierzyć wartości rezystancji potencjometrów dla różnych trybów pracy i zamiast potencjometrów użyć dzielników rezystorowych i przełączników.

Można też użyć wyłącznika rozwierającego R5 i wtedy przetwornica będzie cały czas załączona, wyłączać i włączać będzie się dopiero po osiągnięciu własnych, wewnętrznie ustawionych progów. W takim wypadku możemy w razie dłuższej przerwy w zasilaniu użyć naszej elektrowni w nocy, aby np. zapobiec rozmrożeniu lodówki. Ja mam do złącza Z1 przyłączony zasilacz 12 V, który jest włączany programatorem czasowym zasilanym z sieci energetycznej.

Gdy przetwornica w nocy jest wyłączona dzięki wyłącznikowi czasowemu, to mając naładowane akumulatory, odbiorniki pracują zasilane z sieci energetycznej. Gdy nagle zabraknie w gniazdku napięcia, włącza się przetwornica i zasila wrażliwe na brak zasilania urządzenia z akumulatorów. Wspomnianych rezystorów i przełączników można użyć podczas naszej nieobecności, gdy wyjeżdżamy np. na kilka dni możemy obniżyć progi napięciowe załączania przetwornicy, ustawić programator czasowy, aby wyłączał przetwornicę, gdy zajdzie słońce, a włączał, gdy wzejdzie i nie martwić się, że po powrocie zastaniemy mieszkanie zalane zawartością lodówki.

Część bloku 24 V ze wzmacniaczem U2B regulujemy w następujący sposób: po ustawieniu na zasilaczu dołączonym do złącza z2 napięcia 29,5 V dołączamy odbiornik 24 V (np. diodę LED i szeregowo z nią połączony rezystor) do wejścia paneli Z4. Jeżeli dioda świeci, należy potencjometrem R12 kręcić powoli w lewo, aż zgaśnie.

Teraz obniżamy powoli napięcie na Z2 i gdy dioda zaświeci się, odczytujemy wartość tego napięcia - powinno ono wynosić około 25,5 V. Jeżeli napięcie włączania diody jest, skręcamy R13 delikatnie w prawo, jeżeli wyższe - w lewo. Czynności powtarzamy, aż uzyskamy właściwy odstęp - 4 V. Jeżeli odstęp między napięciem zaświecenia i zgaśnięcia jest prawidłowy, ale wartość tego napięcia nie jest odpowiednia regulujemy R12 aż do uzyskania poprawnej wartości.

Należy pamiętać, aby ustawiać najpierw poziomy napięć powiązane z U2A, a później z U2b. Poziomy U2A powinny być niższe niż U2A. Poza tym, inne ustawianie jest nielogiczne, bo najpierw powinien układ włączyć przetwornicę, a następnie wyłączyć ładowanie akumulatora, a nie odwrotnie. Podczas obniżania się napięcia najpierw powinno zostać włączone ładowanie akumulatora, a później wyłączone zasilanie przetwornicy, gdy napięcie na akumulatorze spadnie nadmiernie nawet podczas załączonego ładowania.

Fotografia 8. Styczniki zamontowane wewnątrz obudowy

Blok zasilania napięciem 230 V należy sprawdzić przed zamontowaniem w obudowie. W tym celu do złącza Z2 tej płytki doprowadzamy napięcie 20...30 V, do złączy Z1 i Z3 po jednym przewodzie zakończonym wtyczką sieciową 230 V. Do złącza Z4 możemy dołączyć odbiornik o mocy nieprzekraczającej obciążalności przekaźników Re2 i Re3. Teraz wkładamy wtyczkę połączoną z Z3 do gniazda 230 V - odbiornik połączony z Z4 powinien się włączyć.

Po chwili wkładamy do gniazda sieciowego wtyczkę połączoną z Z1 - powinien być słyszalny dźwięk dwóch kolejno załączanych przekaźników Re1, Re3, a odbiornik prawie natychmiast powinien się wyłączyć. Następnie wyjmujemy wtyczkę połączoną z Z3 - po kilku sekundach powinien być słyszalny dźwięk wyłączanego przekaźnika Re2 i odbiornik znów powinien się załączyć (oznacza to, że teraz jest zasilany za pośrednictwem złącza Z1). Następnie wyjmujemy z gniazda sieciowego wtyczkę połączoną z Z1 i w tym samym momencie wkładamy wtyczkę połączoną z Z3.

Odbiornik oczywiście wyłączy się i będzie słyszalny dźwięk wyłączanego przekaźnika Re1 oraz załączanego Re2, a po chwili przekaźnik Re3 wyłączy się i odbiornik włączy się ponownie, tym razem znów zasilany z Z3. Jeżeli chcemy wydłużyć czasy między przełączeniami, aby zdążyć przekładać wtyczki, można zwiększyć pojemność kondensatorów C1 i C2 do np. 470 µF. W opisywanym rozwiązaniu do załączania urządzeń użyłem styczników włączanych przekaźnikami, jak pokazano na fotografii 8.

Zrobiłem to w celu uzyskania znacznie większej zdolności rozłączeniowej obwodu, bo styczniki mają mocniejsze sprężyny i bardzo mało prawdopodobne jest sklejenie się styków w wypadku przepływu przez nie dużego prądu. Jednak dla uniknięcia konieczności zakupu drogich styczników, opisuję urządzenie z przekaźnikami. Wykorzystałem ich styki NC, aby zwiększyć szansę rozwarcia obwodu elektromagnesem, gdyż wytwarza on większą siłę niż sprężynka rozwierająca styki takiego przekaźnika i w razie przetężenia obwód ma większą szansę poprawnego działania, niż przy użyciu styków NO przekaźnika.

Obwody zasilania całego układu oraz wejściowe 24 V i 230 V z przekaźnikami powinny być zabezpieczone odpowiednimi bezpiecznikami. Bezpieczniki po obliczeniu ich wartości zaokrąglamy do najbliższej wyższej wartości. W zależności od mocy pobieranej z przetwornicy, dajemy 10 A na każde 200 W mocy. Na przykład, przy mocy pobieranej z przetwornicy 1500 W bezpiecznik F1=75 A (lub trzy 25 A połączone równolegle). Bezpiecznik F2 powinien mieć prąd nieco większy, niż prąd paneli, bo nim płynie też prąd zasilania urządzenia oraz stycznika, a nie chcemy, aby przypadkowo przepalił się.

Dlatego dajemy trochę większe bezpieczniki: 10 A dla jednego panelu 245 W, 20 A dla dwóch paneli itd. Bezpiecznika F3 może być na niższy prąd, czyli odpowiednio 8, 16, 25 A. Ten bezpiecznik ma zadziałać w razie przypadkowego, odwrotnego dołączenia paneli. Powinien on być na stałe zespolony z jednym z przewodów połączonych z panelami np. z dodatnim.

Bezpiecznik F4 - 1 A prądu na każde 230 W mocy pobieranej z przetwornicy, z tym, że prąd przekaźnika Re2 lub stycznika Sp230 powinien być niemniejszy, niż moc ciągła 230 V pobierana z przetwornicy. A więc przy mocy 1500 W pobieranej z przetwornicy będzie to co najmniej 8 A. Bezpiecznik F5 powinein być na prąd taki, jak prąd przekaźnika Re3 lub stycznika SEE (zastosowany dla zmniejszenia ryzyka sklejenia się styków przekaźnika lub stycznika).

Orientacyjne przekroje danego przewodu to 1 mm² na każde 10 A prądu bezpiecznika znajdującego się przed tym przewodem od strony akumulatora dla prądu do 25 A. Powyżej 25 A dopuszczalna gęstość prądu w przewodzie szybko maleje i np. dla przekroju 35 mm² przewodu 2-żyłowego wynosi już tylko 120 A. Przy większym prądzie (powyżej 100 A) lepiej zastosować kilka przewodów o mniejszych przekrojach, np. zamiast jednego o przekroju 35 mm² użyć trzech 10 mm². Odpowiednie tabele z są dostępne w literaturze.

Panele łączymy równolegle. Przewody wiodące energię od paneli również powinny mieć odpowiedni przekrój. Jeżeli są krótkie (kilka metrów każdy), to można przyjąć przekrój 1 mm² na każde 10 A łącznego prądu paneli dla prądu do około 25 A. Jeżeli długie, należy przyjąć 1 mm² przekroju na każde 5A przewodzonego prądu. Jeżeli odbiorniki pobierają znaczny prąd rozruchowy, polecam użycie styczników.

Rysunek 9. Sposób dołączenia styczników

Aby to zrobić przy użyciu płytki 230 V, należy przeciąć ścieżki w dwóch miejscach oznaczonych x, wlutować Z5 i dołączyć układ zgodnie z rysunkiem 9. Stycznik polecam zwłaszcza do załączania obwodu połączonego z siecią energetyczną. W razie użycia jednego stycznika do załączania tylko napięcia sieci energetycznej na odbiorniki, wyjście złącza Z5 łączymy równolegle z wyjściem stycznika SEE pomijając stycznik Sp230.

Urządzenie nie ma ograniczeń prądowych i w razie użycia np. 10 paneli połączonych równolegle należy użyć kilku gniazd przyłączeniowych DG300-5.0-2P12 lub innych od strony paneli i akumulatora oraz odpowiednio grubych przewodów i odpowiedniego stycznika z cewką na 12 V oraz wyposażyć układ U1 w niewielki radiator, a zamiast tranzystora T3 dać MOSFET-N np. IRZF24NPBF. Takie przeróbki to jednak temat dla elektroników mających już pewne doświadczenie ze znacznymi prądami.

Połączenie z akumulatorami można rozwiązać, na fot. 8. Prąd do stycznika przetwornicy Sp jest doprowadzany przez dwa równolegle połączone gniazda bezpieczników dla bieguna dodatniego - to samo można zrobić dla ujemnego. Są one połączone z przewodami konektorami (np. 1-160304-2) zaciśniętymi na przewodach o przekroju 10 mm².

Z drugiej strony przewody są przykręcone do klem akumulatorowych, ciasno, z wyeliminowaniem luzów. Blok 230 V jest zasilany z akumulatorów 24 V bez bezpieczników, ponieważ w czasie pracy przetwornicy nie powinien zostać przerwany dopływ prądu 24 V do tego obwodu, niezależnie od okoliczności. Powinien on być przyłączony do akumulatorów przewodem o przekroju co najmniej 1 mm². Blok napięcia 24 V jest zabezpieczony bezpiecznikiem F2 - 20 A.

Oprawki bezpieczników, których styki są zaciskane na przewodach, zalecam przed montażem bezpiecznika rozebrać. Następnie styki w miejscu wetknięcia przewodów podgrzać lutownicą i przewody wraz ze stykami zalać solidnie cyną, ponieważ zauważyłem, że po krótkim czasie, gdy płynie przez nie prąd rzędu 15 A, oprawka nagrzewa się do znacznej temperatury, przez co może tracić kontakt i/lub powodować zagrożenie pożarowe. Dzięki wypełnieniu stopem lutowniczym można to zjawisko skutecznie wyeliminować.

Fotografia 10. Urządzenie zamknięte w obudowie

Klemy akumulatorów dostępne są w sklepach motoryzacyjnych. Dla prądu powyżej 6 A lepiej użyć bezpieczników 32 mm i np. gniazd R3-32B3 (po wcześniejszym wypełnieniu cyną wspomnianych połączeń), dla prądu 6 A lub mniej - bezpieczników 20 mm i gniazd R3-64 (też przed użyciem połączenie przewodów i styków wypełnić cyną).

Moduły 24 V i 230 V zamontowałem na ściankach obudowy po uprzednim napunktowaniu punktakiem i wywierceniu otworów w narożnikach płytek i obudowie wiertłem o średnicy 3 mm i użyciu np. metalowych tulejek dystansowych, gwintowanych B3X16/BN3318, podkładek B3/BN1074, nakrętek B3/BN117 i śrub B3X6/BN1435.

Obudowa pokazana na fotografii 10, była robiona na zamówienie. Jej wymiary należy dostosować do wielkości akumulatorów i pozostałych elementów. Ja użyłem dwóch akumulatorów 165 Ah/12 V. Im większa pojemność akumulatorów, tym większa żywotność oraz dłuższy czas pracy z zasilaniem akumulatorowym w razie potrzeby.

Panele fotowoltaiczne są zamocowane na dachu (fotografia 11) z użyciem drewnianych desek, na których spoczywają i do których są przykręcone ocynkowanymi śrubami M6 wraz z dwiema taśmami na panel z blachy stalowej ocynkowanej 0,5 mm×60 mm×1000 mm złożonymi na pół, aby tworzyły dwa paski o wymiarach 1 mm×30 mm×1500 mm. Taśmy są skręcone na końcach ocynkowanymi śrubami M6.

Fotografia 11. Ogniwa fotowoltaiczne

Podczas montażu należy uważać, aby stalowych taśm nie wyginać i prostować wielokrotnie, ponieważ mogą popękać. Ze względu na niewielką wysokość nad ziemią, panele po prostu leżą na dachówkach po obu stronach dachu połączone taśmami metalowymi. Ich ciężar się równoważy i przy narażeniu na umiarkowany wiatr nie jest potrzebne dodatkowe mocowanie.

Jeżeli ktoś ma możliwość przykręcenia ich śrubami lub wkrętami do dachu, to zalecam zrobienie tego, zwłaszcza tam, gdzie przechodzą obok ludzie lub stoją samochody, bo jak wiadomo - licho nie śpi. Przewody odprowadzające energię od paneli mają przekrój 6 mm². Z nadmiarem, ponieważ mam zamiar dodać jeszcze kilka paneli. Ich końce połączone z panelami są zabezpieczone przed dostępem wilgoci taśmą izolacyjną oraz klejem na gorąco. Ułożone są pod dachówkami i wprowadzone przez otwór okienny.

inż. Łukasz Karłowicz
lkarlowicz@interia.pl

Artykuł ukazał się w
Elektronika Praktyczna
lipiec 2015
DO POBRANIA
Pobierz PDF Download icon
Elektronika Praktyczna Plus lipiec - grudzień 2012

Elektronika Praktyczna Plus

Monograficzne wydania specjalne

Elektronik listopad 2025

Elektronik

Magazyn elektroniki profesjonalnej

Raspberry Pi 2015

Raspberry Pi

Wykorzystaj wszystkie możliwości wyjątkowego minikomputera

Świat Radio listopad - grudzień 2025

Świat Radio

Magazyn krótkofalowców i amatorów CB

Automatyka, Podzespoły, Aplikacje listopad - grudzień 2025

Automatyka, Podzespoły, Aplikacje

Technika i rynek systemów automatyki

Elektronika Praktyczna listopad 2025

Elektronika Praktyczna

Międzynarodowy magazyn elektroników konstruktorów

Elektronika dla Wszystkich grudzień 2025

Elektronika dla Wszystkich

Interesująca elektronika dla pasjonatów