Miniaturowy zasilacz napięć ustalonych

Miniaturowy zasilacz napięć ustalonych

Opisany projekt jest prostym zasilaczem dostarczającym typowych napięć +3,3 V, +5 V oraz ±12 V, często stosowanych przy uruchamianiu prototypów. Układ może być zasilany z łatwo dostępnego zasilacza laptopa o napięciu 19...20 V lub ładowarki USB-C PD z trybem 15 V, np. z oficjalnego zasilacza Raspberry Pi 5, o mocy >25 W. Maksymalna obciążalność wyjść 3,5/5/12 V wynosi 1 A, a w przypadku wyjścia –12 V wynosi 0,15 A.

Podstawowe parametry:
  • zasilanie: zewnętrzny zasilacz USB-C PD 15 V/25 W (min.) lub ładowarka „laptopowa” 19...20 V,
  • wyjścia: +3,3 V/1 A, +5 V/1 A, +12 V/1A, –12 V/150 mA,
  • wskaźniki zasilania: diody LED na wejściu oraz każdym z wyjść.

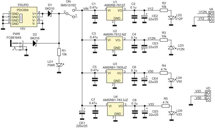
Schemat zasilacza pokazano na rysunku 1.

Rysunek 1. Schemat ideowy zasilacza

Układ oparty jest na scalonych przetwornicach U1…4 typu AMSRx o ustalonych napięciach wyjściowych. Dzięki zastosowaniu przetwornic możliwe jest uzyskanie niewielkich wymiarów zasilacza oraz wysokiej sprawności (w porównaniu do klasycznych stabilizatorów 78xx/79xx). W celu uzyskania napięcia –12 V zastosowana została przetwornica obniżająco-odwracająca AMSRI. Napięcie zasilania przetwornic może być doprowadzone do gniazda PWR 5,5/2,5 mm, a jego wartość powinna zawierać się w granicach 15...20 V – jako źródło zasilania układu może zatem posłużyć typowy zasilacz laptopa (wyposażony w odpowiedni adapter), który zalega zapewne w zakamarkach każdego warsztatu. Można w ten sposób dać drugie życie potencjalnemu elektrośmieciowi i stać się czynnym uczestnikiem ruchu „up-cyclingu”. Drugim sposobem zasilania jest zastosowanie typowej ładowarki USB-C PD o napięciu 15 V i mocy minimalnej 25 W. Aby ułatwić sobie zadanie, w zasilaczu użyto gotowego modułu wyzwalacza PD (o napięciu wyjściowym 15 V) typu PDC-004. Moduł jest łatwo dostępny na portalach aukcyjnych, w cenie kilku...kilkunastu PLN. Oczywiście można było zastosować któryś z układów wyzwalacza, np. IP2712 lub CHK22x, jednak ich cena i dostępność w ilościach jednostkowych jest dyskusyjna. Diody D1,2 zabezpieczają zasilacze przed zwarciem ich wyjść przy pomyłkowym równoczesnym podłączeniu obu źródeł. Wyłącznik ON umożliwia odłączenie zasilania przetwornic na czas manipulacji w zasilanym układzie. Diody LED LD1…5 sygnalizują obecność napięcia zasilania oraz napięć wyjściowych.

Układ zmontowano na dwustronnej płytce drukowanej, rozmieszczenie elementów pokazano na rysunku 2. Montaż jest typowy i nie wymaga dokładniejszego opisu. Moduł wyzwalacza USB-C – w celu zapewnienia dodatkowej stabilności mechanicznej – jest lutowany do padów SMD także w pobliżu gniazda USB-C. Zmontowany moduł zaprezentowano na fotografii tytułowej.

Rysunek 2. Rozmieszczenie elementów

Poprawnie zmontowany układ nie wymaga uruchamiania. Należy sprawdzić jedynie poprawność lutowania i wyczyścić płytkę z resztek topnika. Po podłączeniu zasilania wystarczy skontrolować wartość napięć wyjściowych. W razie dłuższej pracy z pełnym obciążeniem warto na przetwornice nakleić niewielkie radiatory.

Adam Tatuś, EP

Wykaz elementów:
Rezystory: (SMD 0805, 5%)
  • R1: 15 kΩ
  • R2, R3: 10 kΩ
  • R4, R5: 4,7 kΩ
Kondensatory:
  • C1, C3, C5, C7: 470 nF/25 V (SMD 0805, X7R)
  • C2, C4, C6, C8: 100 nF/25 V (SMD 0805, X7R)
  • CE1: 220 μF/25 V (6,3 mm elektrolityczny)
  • CE2...CE5: 22 μF/25 V (5 mm elektrolityczny)
Półprzewodniki:
  • D1, D2: dioda Schottky'ego SK210 (SMB)
  • LD1...5: dioda LED (SMD 0805)
Pozostałe:
  • PSUPD: moduł wyzwalacza USB 15 V (typ PDC004)
  • PWR: gniazdo zasilania 5,5/2,5 mm (FC68194S)
  • U1: AMSRB-7812Z (przetwornica obniżająca 12 V)
  • U2: AMSRI-7812-NZ (przetwornica obniżająca –12 V)
  • U3: AMSRB1-7805JZ (przetwornica obniżająca 5 V)
  • U4: AMSRB1-783.3JZ (przetwornica obniżająca 3,3 V)
  • ON: przełącznik suwakowy ON/OFF (typ 5MS1S102)
  • VA, VD: złącze śrubowe 3,5 mm (typ DG381-3.5-3)
Artykuł ukazał się w
Elektronika Praktyczna
październik 2024
DO POBRANIA
Materiały dodatkowe
Elektronika Praktyczna Plus lipiec - grudzień 2012

Elektronika Praktyczna Plus

Monograficzne wydania specjalne

Elektronik listopad 2025

Elektronik

Magazyn elektroniki profesjonalnej

Raspberry Pi 2015

Raspberry Pi

Wykorzystaj wszystkie możliwości wyjątkowego minikomputera

Świat Radio listopad - grudzień 2025

Świat Radio

Magazyn krótkofalowców i amatorów CB

Automatyka, Podzespoły, Aplikacje listopad - grudzień 2025

Automatyka, Podzespoły, Aplikacje

Technika i rynek systemów automatyki

Elektronika Praktyczna listopad 2025

Elektronika Praktyczna

Międzynarodowy magazyn elektroników konstruktorów

Elektronika dla Wszystkich grudzień 2025

Elektronika dla Wszystkich

Interesująca elektronika dla pasjonatów