Zabezpieczenie zasilania eFuse

Zabezpieczenie zasilania eFuse

Niewielki moduł umożliwiający realizację kompleksowego zabezpieczenia obwodu zasilania DC, szczególnie przydatny, gdy na jakość zasilania nie mamy wpływu, przykładowo w instalacji samochodowej, a chcemy ochronić cenną elektronikę w postaci komputera SBC przed uszkodzeniem.

Podstawowe parametry:
  • realizuje zabezpieczenia podnapięciowe, nadnapięciowe, przeciążeniowe i zwarciowe obwodu DC,
  • sygnalizacja zadziałania zabezpieczenia,
  • możliwość pomiaru prądu pobieranego przez obciążenie,
  • blokuje przepływ prądu wstecznego do zasilania,
  • płynne załączanie napięcia wyjściowego łagodzące problem wysokich prądów rozruchowych,
  • zakres napięć zasilania to 2,7...18 V, zakres prądów 0,6...5,3 A, rezystancja wbudowanego klucza zasilania ok. 45 mΩ.

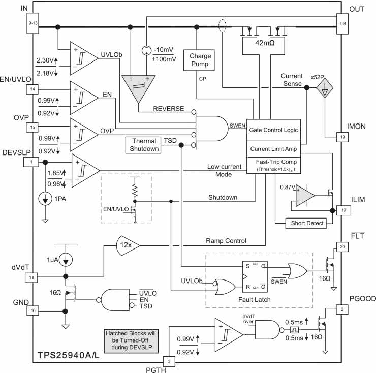
Zaprezentowany w artykule moduł bazuje na specjalizowanym układzie TPS25940 firmy Texas Instruments. Układ w swojej strukturze zawiera wszystkie elementy niezbędne do realizacji zabezpieczeń podnapięciowego, nadnapięciowego, przeciążeniowego i zwarciowego z sygnalizacją aktywności zabezpieczenia oraz możliwością pomiaru prądu pobieranego przez obciążenie, dodatkowo układ blokuje przepływ prądu wstecznego do zasilania i umożliwia płynne załączanie napięcia wyjściowego, łagodząc problem prądów rozruchowych. Progi wyzwalania poszczególnych zabezpieczeń są dobierane zewnętrznymi rezystorami. Strukturę wewnętrzną układu pokazano na rysunku 1.

Rysunek 1. Struktura wewnętrzna TPS25940 (za notą TI)

Budowa i działanie

Schemat modułu zabezpieczeń został pokazany na rysunku 2. Napięcie zasilające doprowadzone jest do złącza IN, kondensator CE1 filtruje zasilanie, dioda TVS1 zabezpiecza przed skutkami przepięć w linii zasilającej. Dzielnik R1...R3 wchodzi w skład układu detekcji napięcia wejściowego obsługującego zabezpieczenia podnapięciowe ULVO i nadnapięciowe OVP. Przekroczenie progów zabezpieczeń ULVO/OVP skutkuje natychmiastowym rozłączeniem napięcia zasilania od zacisków wyjściowych OUT, zabezpieczając zasilany układ przed niepoprawną pracą (ULVO) lub uszkodzeniem (OVP).

Rysunek 2. Schemat modułu zabezpieczenia zasilania

Progi zadziałania ustalane są wg wzorów:

V(OVPR) = V(OV) · R3 / (R1 + R2 + R3)
V(ENR) = V(UV) · (R2 + R3) / (R1 + R2 + R3)
V(OVPR) = 0,99 V typ.
V(ENR) = 0,99 V typ.

Wartości rezystorów ze względu na minimalny pobór prądu powinny być możliwie duże, ale muszą zapewnić polaryzację wejść, prąd dzielnika nie powinien praktycznie być mniejszy niż 2 μA. Komparatory wejść ULVO/OVP mają histerezę ok. 70 mV. Układ ma wbudowane zabezpieczenie przeciążeniowe i zwarciowe, wartość prądu zabezpieczenia określona jest rezystorem (R4...R7) podłączonym do wyprowadzenia Ilim. Prąd oblicza się ze wzoru:

I(LIM) = 89 / R(LIM)

W modelu prąd ustalany jest rezystorami R4...R7 i zworą ILIM na wartości 1,25 A, 2,5 A, 5 A.

Z pomiarem prądu związane jest wyjście monitorujące IMON, na którym dostępne jest napięcie liniowo odpowiadające prądowi obciążenia, ze współczynnikiem przetwarzania w modelu ok. 525 mV=1 A.

Kondensator C2 określa szybkość narastania napięcia wyjściowego, umożliwiając ograniczenie prądów rozruchowych, obliczany jest ze wzoru:

t(dvdt) = 8,3 · 104 · V(In) · C2

W układ TPS29540 wbudowany jest dodatkowy komparator napięcia wyjściowego, dzięki któremu możliwe jest generowanie sygnału PGOOD, gdy napięcie wyjściowe spadnie poniżej progu określonego dzielnikiem R9, R10.

Wartości progów są takie same jak w układzie ULVO tj. 0,99 V z histerezą 70 mV. Wyjście PGOOD ma topologię OD i wymaga rezystora podciągającego we współpracującym układzie.

Układ U1 zawiera także zabezpieczenie termiczne wyzwalane po przekroczeniu temperatury 160°C. Wszystkie stany awaryjne U1 sygnalizowane są stanem niskim na wyjściu FLT (OD). Sygnały PG, FLT, IMON doprowadzone są do złącza IO, napięcie wyjściowe do złącza OUT. Układ U1 dostępny jest w dwóch zgodnych wyprowadzeniami wykonaniach TPS25940L i TPS25940A, różniących się sposobem resetu zabezpieczeń. Wersja L (zatrzaskiwana) wyłącza wyjście i zatrzaskuje stan awaryjny do wyłączenia napięcia zasilania układu, wersja A (automatyczna) wyłącza wyjście i podtrzymuje stan awaryjny do ustąpienia awarii, po czym wraca do normalnej pracy.

Montaż i uruchomienie

Układ zmontowany jest na miniaturowej dwustronnej płytce drukowanej, której schemat został pokazany na rysunku 3. Przed montażem należy ewentualnie skorygować wartości elementów zgodnie z wymogami aplikacji. Montaż układu jest typowy i nie wymaga opisu, należy tylko poprawnie przylutować pad termiczny.

Rysunek 3. Schemat płytki PCB

Układ nie wymaga uruchamiania, należy jednak sprawdzić działanie progów zabezpieczeń, zasilając układ z zasilacza laboratoryjnego i obciążając go sztucznym obciążeniem. Dla wartości elementów podanych na schemacie progi ograniczania prądu wynoszą 1,25 A, 2,5 A i 5 A, próg zabezpieczenia podnapięciowego ULVO=10,7 V, próg zabezpieczenia nadnapięciowego OVP=15,6 V, sygnalizacja PGOOD=10,9 V. Dokładny opis układu zamieszony jest w nocie katalogowej TPS25940, z którą polecam się zapoznać przed modyfikacją wartości elementów.

Układ jest szczególnie przydatny podczas uruchamiania układów prototypowych zasilanych z baterii lub akumulatorów oraz do zasilania komputerów SBC lub elektroniki w pojazdach z instalacją 12 V.

Adam Tatuś, EP

Wykaz elementów:
Rezystory: (SMD0805) 1%
  • R1, R10: 470 kΩ
  • R2: 15 kΩ
  • R3: 33 kΩ
  • R4, R5, R6, R7: 18 kΩ
  • R8: 10 kΩ
  • R9: 47 kΩ
Kondensatory:
  • C1, C3: 0,1 μF ceramiczny/50 V (SMD0805)
  • CE1, CE2: 47 μF/25 V elektroktrolityczny
  • C2: 1 nF ceramiczny/50 V (SMD0805)
Półprzewodniki:
  • U1: TPS25940L (WQFN20)
Pozostałe:
  • ILIM: złącze SIP3 + zwora
  • IN, OUT: złącze śrubowe DG381-3.5-2
  • IO: złącze SIP4
  • TVS1, TVS2: transil SMBJ16A (SMD)
Artykuł ukazał się w
Elektronika Praktyczna
sierpień 2022
DO POBRANIA
Materiały dodatkowe
Elektronika Praktyczna Plus lipiec - grudzień 2012

Elektronika Praktyczna Plus

Monograficzne wydania specjalne

Elektronik listopad 2025

Elektronik

Magazyn elektroniki profesjonalnej

Raspberry Pi 2015

Raspberry Pi

Wykorzystaj wszystkie możliwości wyjątkowego minikomputera

Świat Radio listopad - grudzień 2025

Świat Radio

Magazyn krótkofalowców i amatorów CB

Automatyka, Podzespoły, Aplikacje listopad - grudzień 2025

Automatyka, Podzespoły, Aplikacje

Technika i rynek systemów automatyki

Elektronika Praktyczna listopad 2025

Elektronika Praktyczna

Międzynarodowy magazyn elektroników konstruktorów

Elektronika dla Wszystkich grudzień 2025

Elektronika dla Wszystkich

Interesująca elektronika dla pasjonatów