SPI po skrętce, czyli izolator - przedłużacz magistrali SPI

SPI po skrętce, czyli izolator - przedłużacz magistrali SPI
Pobierz PDF Download icon

Magistrala SPI doskonale sprawdza się jako lokalny interfejs o sporej przepustowości i łatwej obsłudze. Wykorzystywany jest do łączenia procesora sterującego z wyświetlaczami, kartami pamięci, interfejsami Ethernet, przetwornikami A/C i C/A w obrębie płytki lub ewentualnie urządzenia. Propozycja Linear Technology, którą jest układ LTC6820 umożliwia „wypuszczenie” interfejsu SPI w świat – według zapewnień producenta do 100 m za pomocą jednej pary typowej skrętki komputerowej RJ-45.

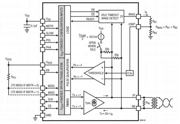
Schemat wewnętrzny układu LTC6280 pokazano na rysunku 1. Układ zawiera enkoder/dekoder magistrali SPI, który wraz z układami formowania impulsów umożliwia dwukierunkową różnicową transmisję sygnałów SPI przy wykorzystaniu typowej skrętki komputerowej.
LTC6820 jest skonfigurowany jest do pracy jako nadajnik lub odbiornik sygnału, dzięki temu do realizacji magistrali wystarczy jeden typ układu.

Rysunek 1. Schemat wewnętrzny LTC6820 (za notą Linear Technology)

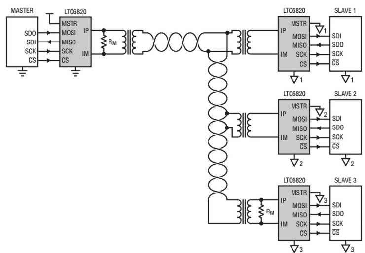
Schemat połączeń współpracujących urządzeń SPI przedstawia rysunek 2.

Rysunek 2. Połączenie układów LTC6280

Oprócz połączeń punkt-punkt przy wykorzystaniu układu jest możliwa realizacja pełnej magistrali, z jednym układem master i kilkoma slave (rysunek 3).

Rysunek 3. Wielopunktowa magistrala SPI z izolacją

Ważną zaletą układu LTC6820 jest wykorzystywanie do realizacji, izolacji typowych transformatorów separujących (identycznych jak w kartach sieciowych PC) oraz kabla UTP jako medium transmisyjnego. Rozwiązanie z rysunku 3 jest szczególnie chętnie wykorzystane w przemyśle samochodowym, np. do monitorowania stanu wielu szeregowo połączonych akumulatorów za pomocą typowych przetworników A/C z interfejsem SPI, współpracujących z jednym procesorem monitorującym stan ogniw.

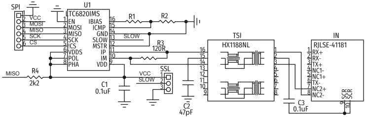
Izolator składa się z dwóch płytek: nadajnika-master (rysunek 4) i odbiornika-slave (rysunek 5).

Rysunek 4. Schemat ideowy modułu nadajnika SPI
Rysunek 5. Schemat ideowy modułu odbiornika SPI

Płytka master

Sygnał z mikroprocesora nadrzędnego doprowadzony jest do złącza SPI, a stąd do układu U1, pracującego w trybie nadajnika (MSTR=1). Po zakodowaniu sygnał jest wzmacniany i zasila transformator izolujący TSO. Po dopasowaniu i izolacji galwanicznej doprowadzony jest do gniazda OUT typu RJ45. Do transmisji wykorzystany jest typowy kabel ethernetowy typu patch (bez przeplotu). Używane są tylko żyły 7 i 8. Zwora SSL służy do dostosowania układu do różnych częstotliwości zegara SPI. Przy zwarciu 1-2 czyli SLOW=1, układ pracuje poprawnie z zegarem poniżej 200 kHz, przy zwartym 2-3 powyżej. Rezystory R1/R2 ustalają prądy drivera transformatora i progi komparatorów odbiorczych i wymagają doboru w zależności od długości magistrali.

Wyprowadzenia MOSI/MISO mają strukturę OD (otwarty dren) i wymagają zewnętrznego podwieszenia. Układ wymaga zasilania 2,7…5,5 V i pobiera do kilkunastu mA w zależności od ustalonych prądów nadajnika.

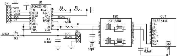
Płytka slave

Sygnał z gniazda wejściowego IN po separacji w TSI i dopasowaniu podawany jest na układ demodulatora w U1, pracującego w trybie odbiornika MSTR=0. Podobnie jak w nadajniku sygnał SLOW odpowiada za obsługiwaną prędkość transmisji. Rezystory R1/R2 dobierane są w zależności od długości magistrali. Jeżeli długość nie przekracza 50 metrów, to R1=1,4 kΩ, R2=604 Ω. Przy długości do 100 metrów, odpowiednio – R1=2,8 kΩ, R2=1,21 kΩ.

Izolatory zmontowane są na dwustronnych płytkach drukowanych. Rozmieszczenie elementów nadajnika pokazano na rysunku 6, a odbiornika na rysunku 7.

Rysunek 6. Schemat montażowy modułu nadajnika SPI
Rysunek 7. Schemat montażowy modułu odbiornika SPI

Montaż jest typowy i nie wymaga opisu. Poprawnie zmontowany moduł nie wymaga uruchamiania i jest gotowy do pracy po włączeniu zasilania (warto pamiętać o „podwieszeniu” MOSI/MISO). Po dobraniu prędkości transmisji i ewentualnej optymalizacji R1/R2 pod kątem długości połączenia (wg karty katalogowej) można wypróbować transmisję. Model został przetestowany z kilkoma typowymi AD/DA SPI oraz modułem czytnika RFID MIFARE. Producent zapewnia zgodność z większością dostępnych układów. Problemy mogą pojawić się, gdy transmisja SPI realizowana jest programowo i nie spełnia wymogów czasowych.

Adam Tatuś, EP

Wykaz elementów: Nadajnik
Rezystory:
  • R1, R2: 1 kΩ/1% (SMD 0805)
  • R3: 120 Ω/1% (SMD 0805)
  • R4: 2,2 kΩ/1% (SMD 0805)
Kondensatory:
  • C1, C3: 0,1 µF (SMD 0805)
  • C2: 47 pF (SMD 0805)
Półprzewodniki:
  • U1: LTC6280IMS (MSOP16)
Pozostałe:
  • OUT: RJLSE-41181 (gniazdo RJ45 SMD)
  • SPI: złącze SIP6 R=2,54 mm
  • TSO: HX1188NL (transformator)
Odbiornik
Rezystory:
  • R1, R2: 1 kΩ/1% (SMD 0805)
  • R3: 120 Ω/1% (SMD 0805)
  • R4: 2,2 kΩ/1% (SMD 0805)
Kondensatory:
  • C1, C3: 0,1 µF (SMD 0805)
  • C2: 47 pF (SMD 0805)
Półprzewodniki:
  • U1: LTC6280IMS (MSOP16)
Pozostałe:
  • IN: RJLSE-41181 (gniazdo RJ45 SMD)
  • SPI: złącze SIP6 R=2,54 mm
  • TSI: HX1188NL (transformator)
Artykuł ukazał się w
Elektronika Praktyczna
lipiec 2018
DO POBRANIA
Pobierz PDF Download icon
Materiały dodatkowe
Elektronika Praktyczna Plus lipiec - grudzień 2012

Elektronika Praktyczna Plus

Monograficzne wydania specjalne

Elektronik listopad 2025

Elektronik

Magazyn elektroniki profesjonalnej

Raspberry Pi 2015

Raspberry Pi

Wykorzystaj wszystkie możliwości wyjątkowego minikomputera

Świat Radio listopad - grudzień 2025

Świat Radio

Magazyn krótkofalowców i amatorów CB

Automatyka, Podzespoły, Aplikacje listopad - grudzień 2025

Automatyka, Podzespoły, Aplikacje

Technika i rynek systemów automatyki

Elektronika Praktyczna listopad 2025

Elektronika Praktyczna

Międzynarodowy magazyn elektroników konstruktorów

Elektronika dla Wszystkich grudzień 2025

Elektronika dla Wszystkich

Interesująca elektronika dla pasjonatów