Optoelektroniczny czujnik zbliżeniowy

Optoelektroniczny czujnik zbliżeniowy
Pobierz PDF Download icon
Dla wielu urządzeń możliwość detekcji odległości, jaka dzieli je od przeszkody jest cenną informacją. Metody wykrywania tychże również są rozmaite: dotykowe, ultradźwiękowe lub bardziej złożone, jak analiza obrazu z kamery. Ten projekt opisuje jeszcze inną metodę.

Jako zjawisko wykorzystane do oceny dystansu od przeszkody zostało wykorzystane odbicie fali świetlnej: im bliżej się ona znajduje, tym większa część wyemitowanego światła odbija się z powrotem do elementu nadawczego. Jako nadajnik i odbiornik został wykorzystany gotowy moduł CNY70 produkcji Vishay.

W niewielkiej obudowie znajduje się dioda świecąca w podczerwieni i fototranzystor wraz z filtrem tłumiącym światło widzialne. Prąd tego fototranzystora rośnie, gdy odległość od przesłony maleje. Zadaniem pozostałych elementów jest wykrycie, czy ów prąd przekroczył ustalony potencjometrem.

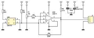
Rysunek 1. Schemat ideowy czujnika zbliżeniowego

Schemat układu widnieje na rysunku 1. Dioda modułu CNY70 jest zasilana przez rezystor 220 Ω, co w układzie modelowym powoduje przepływ przez nią prądu ok. 18 mA. Fototranzystor, z kolei, został włączony w układzie wspólnego emitera z opornikiem R2 doprowadzającym zasilanie do kolektora.

Komparator US2 porównuje potencjał kolektora z potencjałem ślizgacza potencjometru P1. Jeśli przeszkoda znajduje się daleko, wówczas napięcie na wejściu odwracającym jest niższe niż na nieodwracającym i wyjście znajduje się w stanie wysokim. W przeciwnym wypadku, napięcie UCE fototranzystora spada poniżej ustalonej granicy, tranzystor wyjściowy komparatora wchodzi w stan nasycenia i na wyjściu pojawia się logiczne "0".

Rolą rezystora R4 jest wprowadzenie do układu niewielkiej histerezy, aby nie wystąpiły oscylacje w momencie, gdy komparator znajduje się na granicy przełączenia. Z kolei, R3 chroni wejście odwracające przed przepływem zbyt dużego prądu.

Rysunek 2. Schemat montażowy czujnika zbliżeniowego

Układ został zmontowany na jednostronnej płytce drukowanej o wymiarach 12 mm×55 mm, której schemat montażowy pokazano na rysunku 2.

Montaż należy przeprowadzić w typowej kolejności, z jednym zastrzeżeniem: układ CNY70 należy przylutować z zachowaniem możliwie długich wyprowadzeń, by jego górna krawędź znajdowała się wyżej niż pokrętło P1. Napisy nadrukowane na obudowie tego układu powinny być skierowane w stronę tegoż właśnie potencjometru.

Układ powinien być zasilany napięciem +5 V, stabilizowanym i dobrze odfiltrowanym. Pobór prądu wynosi ok. 20 mA. Poziom wysoki jest równy napięciu zasilania, zaś niski ok. 150 mV.

Jedyną czynnością uruchomieniową jest prawidłowe ustawienie P1, aby wyjście zmieniało swój stan w żądanej odległości. Przy testach z użyciem białej kartki papieru ksero, uzyskany zakres zawierał się w przedziale od ok. 10 mm do zera. Należy mieć na uwadze, iż różne materiały w różnym stopniu odbijają promieniowanie podczerwone.

Michał Kurzela, EP

Artykuł ukazał się w
Elektronika Praktyczna
maj 2015
DO POBRANIA
Pobierz PDF Download icon
Materiały dodatkowe
Elektronika Praktyczna Plus lipiec - grudzień 2012

Elektronika Praktyczna Plus

Monograficzne wydania specjalne

Elektronik listopad 2025

Elektronik

Magazyn elektroniki profesjonalnej

Raspberry Pi 2015

Raspberry Pi

Wykorzystaj wszystkie możliwości wyjątkowego minikomputera

Świat Radio listopad - grudzień 2025

Świat Radio

Magazyn krótkofalowców i amatorów CB

Automatyka, Podzespoły, Aplikacje listopad - grudzień 2025

Automatyka, Podzespoły, Aplikacje

Technika i rynek systemów automatyki

Elektronika Praktyczna listopad 2025

Elektronika Praktyczna

Międzynarodowy magazyn elektroników konstruktorów

Elektronika dla Wszystkich grudzień 2025

Elektronika dla Wszystkich

Interesująca elektronika dla pasjonatów